首页 > 汽车电子 > 正文
【UniTech】安森美高压辅助系统解决方案
作者: 未名 来源: 汽车制动网 日期: 2022年10月19日

汽车高压辅助系统的新兴趋势及安森美对应的解决方案
 
随着电动汽车的大力发展,对高压辅助系统如电动压缩机、电动涡轮增压、电动冷却风扇、电动泵等的需求越来越多。这些高压执行系统在电动/混动汽车(以下简称“xEV”)中取代了传统的内燃机皮带驱动系统,执行着暖通空调、电池冷却循环、主动悬挂、发动机冷却及泵油等功能。
 
在xEV的高压辅助电源系统中仍然包含12 V电源网络,为能驱动大功率负载,还需添加高压电源网络400 V或800 V。有些OEM为了减小布线尺寸,还可能添加有48 V电源网络。
 
无论什么样的xEV平台,安森美(onsemi)都能提供全面的高压辅助系统解决方案,从12 V到800 V,包括各类电压和电流等级的功率模块和分立器件,易于扩展各种功率等级,从数百W到十几千W,辅以门极驱动器、电流检测运放、通用运放和比较器、反激控制器、DCDC、低压降稳压器(以下简称“LDO”)、理想二极管、CAN/LIN、电感式位置传感器、E2PROM、其它的小信号分立器件等,覆盖整个高压辅助系统,一站式方案和服务满足各种不同的设计需求。在整个高压辅助系统的应用中,安森美产品的物料单(BOM)含量可以达到10~15美金左右,器件类型多达20多种。本文将回顾这些系统级应用,并介绍安森美对应的解决方案和产品及其优势。
 

\
↑图1:安森美提供完整的高压辅助系统解决方案
 
 
高压辅助系统应用概览
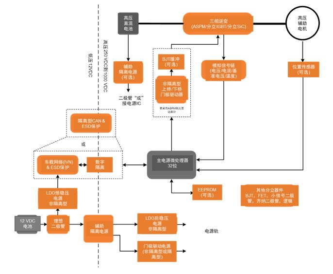
在xEV中,高压辅助系统使用逆变器驱动辅助电机,以取代传统的皮带驱动模块。逆变器的功率及能效直接影响着系统级的性能和能效乃至xEV的续航里程。逆变器将高压直流电转换成3相交流电驱动电机,同时可以通过控制逆变器输出的电压、电流和频率等来控制电机的速度、加速度和扭矩。一般用于驱动这些电机的逆变器的输出功耗需求为500 W-10 kW左右,供电电压为400 V或800 V。为提高系统性能,需要最优化逆变器模块的损耗及散热。 此外,高压辅助电源中还需包含有电压、电流和温度监测、及车载网络,同时需要考虑到高压隔离。
 
\
↑图2:汽车高压辅助系统应用框图 (橙色代表安森美可提供的产品)
 
 
选用安森美的方案,在车辆层面能达到的优势包括:
◆对系统输入的反应速度更快,如可以更快地加速到所需的速度、可以实现高粘度液体的扭矩控制
◆可以达到更高的能效,因而在xEV上相同的电池容量就能实现更长的续航里程
◆ASPM模块的尺寸相对分立方案要小很多,因此占用较小的车辆空间
◆功率模块的热阻相对分立方案也要更小,从而简化系统的散热设计,进一步减小整个系统的物理体积
 
汽车智能功率模块
针对400 V和800 V系统,安森美分别有650 V和1200 V的汽车智能功率模块(以下简称“ASPM”),都符合AQG324车规,电气上可以根据客户的功率需求集成多个大电流的IGBT,布局上非常紧凑以减小整个模块的寄生电感,还能内置缓冲电路以改善EMI特性,可以选择合适的Rg优化di/dt和dv/dt,热阻非常低,内含隔离层,能实现较高的功率密度,且集成度非常高,内置门极驱动器、续流二极管,并具有过流关断、温度监测、欠压保护、故障输出等保护功能。从整个系统来看,ASPM具有非常显著的尺寸优势,热性能和电气性能都优于分立方案,从整个系统成本来说,考虑到PCB、机械安装、质量和性能成本,系统功率越高,使用ASPM模块会比分立器件更具成本优势。
 
650 V ASPM27有V2和V3两个版本,分别使用第3代和第4代场截止沟槽技术。V3相对于V2,导通损耗和开关损耗都有所降低。安森美的650 V ASPM涵盖30 A、40 A、50 A和60 A的应用,其中60 A的模块为实现大功率输出,其覆铜板(以下简称“DBC”)材料为AlN,结到外壳的热阻极低。
 
1200 V ASPM34的IGBT使用的是NPT trench技术,涵盖25 A、35 A和50 A的应用。同样50 A的模块其DBC材料为AlN,结到外壳的热阻非常低。
 
ASPM27和ASPM34内部门极驱动器的源电流和灌电流能力分别为2 A和4A,控制频率可达到50 kHz,内部集成的IGBT具有低导通损耗和开关损耗的特性,能够为电机控制提供优化的dv/dt和di/dt。内部集成的续流二极管是软恢复特性,具有较好的EMI性能。
 
1. ASPM应用实例:压缩机尺寸减小 xEV高压系统中电子压缩机的功率输出需达到5 kW甚至是7 kW,由于压缩机尺寸越来越小,那么要求电路板的尺寸也需较小,此外还要求散热性能好、性价比高。对于400 V系统,可选用安森美的ASPM27,对于800 V系统,可选用安森美的ASPM34。
下面这两个图是PCBA采用三相分立方案和模块方案的尺寸对比,可以看到使用模块方案PCBA尺寸可减小80%。
 
\
↑图3:电子压缩机采用安森美的ASPM比采用分立方案显著缩减尺寸
 
 
2. ASPM应用实例:变速箱油泵转向电动油泵,节省能耗 传统的变速箱机械式油泵,其动力来源于发动机,只要发动机运转,变速箱油泵就得全时运行,浪费能量。在xEV中切换成电动油泵后就可以选择性地电机控制,可更大限度地节省液压系统能量消耗。
 
再者,变速箱油在低温下粘度很高,会造成低温下启动电流过大及启动转矩过大的问题。因此需要高压电机驱动油泵,安森美的650 V/50A ASPM27模块能较好地契合此应用需求。
 
门极驱动器
 
1. 单通道 NCV57000和NCV57001是全功能型的隔离型IGBT 门极驱动器,包含有负压驱动、desat检测、软关断、门极钳位、欠压检测、故障输出等功能。其中NCV57000有分开的source和sink输出引脚,而NCV57001只有单个输出引脚。
 
简化功能版本的IGBT 门极驱动器,如NCV57080、57090、57084和57085,只包含有门极钳位或负压驱动或desat检测等,还分别有窄体和宽体版本。
 
非隔离型的IGBT 门极驱动器NCV5700和NCV5702是全功能型的,包含有负压驱动、desat检测、门极钳位、欠压检测、故障输出等功能。NCV5701、5703和5705等是简化功能版本的非隔离型的IGBT 门极驱动器。、
 
2. 双通道 对于IGBT,安森美有两类双通道的门极驱动器。其中NCV57200和NCV57201是半桥型的,只有高边驱动是隔离的,NCV57200内置死区时间。而NCV57252、NCV57255和NCV57540是双通道型,其中NCV57255是窄体的,NCV57252和NCV57540是宽体的。而NCV57540是14引脚的,去掉了中间的两个NC引脚,增加了电气间隙和爬电距离。
 
对于MOSFET的双通道隔离门极驱动器,可以采用NCV51561A/B。对于SiC MOSFET的双通道隔离门极驱动器,可以采用NCV51561C/D,具有更高的欠压保护值。
 
模拟信号链
安森美的模拟信号链产品如通用运放、低功耗运放、精密运放、电流检测运放和比较器广泛用于汽车主动安全、自动驾驶、车身、动力总成、音频娱乐和LED照明等应用,为汽车的所有电源和传感器信号调节提供低功耗和高性能的方案。
 
其中,高边电流检测运放有5个系列,其中NCV21x系列是26 V共模产品,NCV2167x和NCV21671系列是40 V共模产品,NCV7041和NCV703x系列是80 V共模产品,采用零漂移结构,能实现非常高的精度,允许电路中选用尽可能小的采样电阻,以降低采样电阻的损耗。零漂移结构能持续性校准偏置电压,不仅能保证较小的偏置电压,还能减小偏置电压随温度和时间的变化,提高产品整个生命周期的性能。此外,还能降低采样电阻直流电压的低频噪声。
 
安森美的高边电流检测运放还内部集成了增益电阻,具有非常低的温度系数,可以减小阻值随温度的变化,因此进一步提高了检测精度,另外,还具有低电流消耗、低压供电、轨到轨、非常宽的增益带宽积、多通道、封装小等特性。
 
对于低边电流检测,安森美提供需外置增益电阻的电流检测运放,有高精度、高增益带宽的产品,同时也提供了高性价比的产品。NCVx333系列和NCV2191x系列具有非常小的偏置电压和偏置电压漂移,NCV2191x系列同时具有高增益带宽积。
 
对于低成本电流检测运放有NCV2009x、2008x、2006x、2023x和2007x系列,其中NCV2023x系列的供电范围较宽,偏置电压也较小。
 
安森美提供6个系列的低功耗运放:NCV2009x、2008x、2006x、2003x、2007x和27x,消耗电流都不到1 mA。
 
隔离电源
 
1. 隔离辅助电源 在逆变器、辅助逆变器、车载充电器(OBC)、DCDC中都需要有辅助电源,可以从高压侧取电,也可以从低压侧取电,用于生成后级的门极驱动器供电电源、运放/IVN等的供电电源。如果从高压侧取电,一般需求是输入电压范围为250 V-900 V,在48 V系统中输入电压范围为24 V-54 V,输出电压一般为15 V、20 V或24 V,输出功耗范围为15~150 W,具备2 kV-5 kV的隔离电压等级,一般使用反激拓扑实现。
 
如安森美的15 W隔离辅助电源方案SECO-HVDCDC1362-15W-GEVB,输入电压范围为250 V-900 V,输出电压为15 V,选用了初级端脉宽调制(PWM)控制器NCV1362作为反激拓扑的控制器,能提供恒定的电压和电流调节,主MOS选用了1200 V 160 mohm的SiC MOS,可以降低损耗,提高能效。整个方案物料较少,成本最优化。当辅助电源还需要驱动额外的负载时,该15 W方案还可以扩展到40 W (SECO-HVDCDC1362-40W-GEVB)。
 
2. 辅助电源——门极驱动器电源 当前级辅助电源设计好后,门极驱动器的供电电源可由前级辅助电源的输出电压产生,范围一般为6 V-24 V。每路门极驱动器的驱动功率大约为1.5 W,对于驱动SiC MOSFET需要输出20 V和-5 V,对于驱动IGBT需要输出15 V和-7.5 V。门极驱动器的供电电源也使用反激拓扑。如安森美的1.5 W隔离型IGBT 门极驱动器供电电源方案SECO-LVDCDC3064-IGBT-GEVB和1.5 W隔离型SiC门极驱动器供电电源方案输入电压范围为6 V-18 V,输出电压分别为15 V、7.5 V/-7.5 V和20 V、5 V/ -5 V,选用了1.5 A多拓扑的NCV3064作为DCDC控制器。整个方案简单稳定可靠,外围器件数量少。
 
电感式位置传感
安森美的NCV77320电感式位置传感器方案,可以通过USB控制,进行灵活的编程和快速验证,为安全攸关的应用提供所需的精确位置传感。
 

总结
xEV的辅助系统逐渐取代了传统皮带传动的机械应用。xEV高压辅助模块要求跨功率层级的灵活性,同时保持系统性能和最小化热耗费和物理尺寸。安森美提供一站式方案,包括SiC、IGBT、超级结MOSFET、 ASPM、门极驱动器等,可开发出可扩展的系统,满足从12 V到800 V的应用需求,这些方案具有高能效、高功率密度和高性能及成本优势,辅以安森美的销售和技术团队支援,助力设计人员开发出同类最佳的设计。

(转载请注明来源: 汽车制动网/chebrake.com 责任编辑:Jack)

推荐好友:
加入收藏: 加入收藏夹
】【打印本页】【发表评论】【关闭窗口
 
   
   
 
联系电话:021-50325218
Copyright 2007 www.chebrake.com. All rights reserved.
© 2007 汽车制动网 版权所有|法律声明 沪ICP备13016240号-2