车型:大宇主席轿车,配备奔驰车用104发动机,变速器采用722.6变速器,共行驶140000km。
故障现象:
ABS故障灯常亮,车速表不动,变速器进入应急保护状态。
故障诊断:
在防火墙右后侧找到诊断接头,连接上诊断仪SCANl00,进入ABS系统,却发现无法通信。变速器系统及发动机控制系统存有无法连接ABS系统的故障码,并且变速器控制模块内存有无法识别车速故障码。
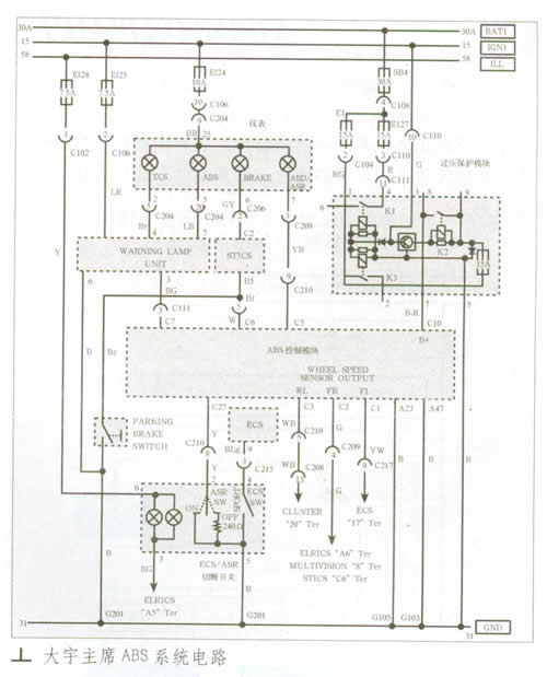
查看该车的线路图(如图所示),发现车速信号首先进入ABS控制模块,从ABS控制模块分两路进入到仪表及变速器控制模块。看来ABS控制系统有故障的嫌疑最大,系统无法同诊断仪对接,有可能是系统电源故障,也可能是控制模块损坏。本着先易后难的原则检测,发现ABS控制模块C插头的10号脚始终没有电源,从线路图得知,该电源来自过压保护模块(位于诊断接头旁边)。直接从C插头10号脚送入12V电源,故障现象消失了。于是分解过压保护模块,经过仔细测量发现,有一个开关三极管损坏,更换后故障排除。
由于过压保护模块位于防火墙后面,散热不良,所以故障率极高,希望同行朋友引起重视。
